![]()
M300燃气烘包系统
说明:
本设备由使用方提出的具体燃料及使用的要求由制造方定制加工:设备制造参照欧洲工业燃气标准EN746,所选元器件都确保安全及相关的认证,但本设备的管路及控制设计仅符合定制方的要求,配件实施HWS线浇注包子的预热工艺手段,如果改变使用的燃料及功能,请联系制造方,由制造方对设备进行评定,以确定是否能够使用;
系统设计要求:
该燃气烘包系统配套使用于HWS线浇注机包子的预热与保温之用。浇注机包子的有效尺寸约1650*650*600mm。在城市煤气热值约3500±100大卡/m3、使用点压力0.030~0.035kg·f/cm2助燃下,约60分钟把该浇注包升温至1200℃。
该系统要求制作在一个单体上。单体上装有燃气点火、控制、安全保护、吹风的燃气工作系统,强排风烧嘴通过连接管道,可以塞入浇注包顶部Φ131mm的孔径里进行对包体加温(烧嘴与单体连接管道不短于3米)。
该系统需要喷出的火焰热能可以调节,在需要的时候对浇注包温火烘烤。
技术参数:
燃料(Fuel gas):城市管道煤气(上海城煤公司供应)
热值(CALORIE Vaue):3500kcal/m3
燃气入口压力:大于35毫巴
炉子工作温度:最大1200摄氏度
烧嘴功率:140Kw 可调节比为1:4
烧嘴数量:1支
控制方式:间隙式式作方式,变频比例式调节。
供应电源:380V 50Hz 3PHS (三相 380V/50Hz),风机工作频率:20hz 到 90Hz马达转速900r.pm to 7,500r.pm)

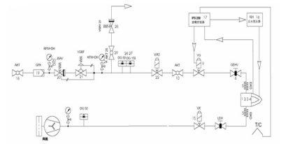
安装连接图
燃烧系统说明:
M300燃烧管路及控制所设计的工业燃气燃烧系统是按照欧洲燃气工业安全标准设计,所有的单体设备均符合EN 161和EN746-2欧盟燃气工业产品制造和安全标准。
在燃气主管路中按照燃气流向包括:
1.球阀AKT:检修或调试时燃气总管手动切断。每次打开时一定要缓慢开启,避免高压燃气对下游管路系统中各设备的冲击,尤其是对燃气减压阀GDJ的冲击。
2.高压端压力表RFM或KFM及压力表保护按钮DH:就地显示燃气的节点压力,以便作为调整的依据,DH为压力表保护按钮,需要显示压力时按下,松开后压力表归零,避免高压气体长期顶在压力表内弹簧上,造成显示误差。
3.燃气过滤器GFK:过滤燃气介质。
4.机械式安全切断阀JSAV:管道内燃气超压后自动切断燃气供给,保护燃气减压阀VGBF下游的低压设备。需要在阀后下游管道上取压作为调节信号,取压点距离减压阀VGBF出口应尽量保证大于等于5倍的管径。故障处理后,需要人员到现场手动复位。
5.燃气减压稳压阀GDJ:自力式减压阀,减压并维持系统稳定的燃气压力。现根据不同耐压等级分为:0.5BAR,1BAR和4BAR三个等级。需要在阀后下游管道上取压作为调节信号,取压点距离减压阀出口应尽量保证大于等于5倍的管径。 本系统选择的GDJ输入要求小于500mbar,输出压力为12-25mbar可调节;
6.低压端压力表KFM及压力表保护按钮DH:显示燃气减压阀出口端压力。
7.超压放散阀VSBV:管道内燃气压力超过设定危险值后,自动开启,将高压燃气释放到大气。放散管道应接到车间外。
8.高压和低压保护压力开关DG:监测管道中的燃气压力,设定监测的高限和低限,一旦出现压力超高或过低,均会有开关量输出到上位的安全系统,切断下游总管的电磁或电动安全切断阀VAS240R/NW。
9.电磁或电动安全切断阀VG或VK:常闭阀(未通电情况下阀门的自然状态),紧急状态下,切断燃气总供给。
10.手动流量调节阀GEHV,用于手动调节空气流量,实现空燃比例,调整烧嘴全功率燃烧时的状态。
在空气总管路中按照空气流向包括:
1. 压力表KFM及压力表保护按钮DH:就地显示风机出口空气压力。DH为压力表保护按钮,需要显示压力时按下,松开后压力表归零,避免高压气体长期顶在压力表内弹簧上,造成显示误差。
2. 空气低压保护压力开关DG:监测风机出口的空气压力,设定监测的低限,一旦出现压力过低,会有开关量输出到上位的安全系统,报警。

控制箱面板及内部
控制系统:
1. 烧嘴控制器IFS137B:接收点火信号后执行点火程序,打开燃气管路电磁阀VAS,同时给点火变压器TZI供电,在烧嘴漩流片处打火,点火后经过火焰安全验证时间,火焰电流能稳定持续的回到控制器,则IFS137B停止给点火变压器TZI的供电,进入正常的火焰监测;如果火焰没有点着或故障熄灭后,IFS 37B立即关闭燃气电磁阀VAS,切断燃气供给,同时输出报警信号。
2. 点火变压器 TZI:由烧嘴控制器控制,通过点火电极,在烧嘴漩流片处打电火花点火。
3. 安装了先进的变频的风机马达,配合埃默生EV1000P的节能变频器,可大范围内的调节风量,并通过测量风压的管路接通空燃比例阀GIK实现燃气的自动调节;同时可根据工艺的需求,设置变频器的程序来自动调节燃烧工况;
安装:
M300为撬装式整体安装的设计,烧嘴通过软连接延伸最长5米;风机、管路及控制系统均已完装完毕。运至工厂安装前确保燃料管路已接至设备前1米内,通过软连接接至DN40的球阀入口处即可;燃料管路供应的压力应在75mbar至350mbar之前,超过此范内内的压力设备会发生安全自锁定;

安全切断阀
机械安全切断阀A,不受电路控制超压功断,功断后需人工旋开上部的塑料手柄并提起后才能重新开启;
调试运行
M300设备首次调试为供应商现场安装调式,首次调式成功运行后,只要不改变燃烧的情况下,无需再进行调节,只需开启启动开关即可全自动运行。但根据工况需要通过调整变频的的工作方式来调节工艺要求;如下:
额定大小燃烧方式:将风机变频器恒定在某一频率下的工作方式;即启/停工作方式。
手动调节:开启后通过调节变频器面板上的旋钮改变频率,调整大小火,直至停机;即启/调节/停工作方式;
自动软启动方式:首先将风机变频器设定较低频率下(小于50 Hz小火装态)启动,运行时间1-30分钟,然后转入高频率大于50Hz(大火状态)运行;即双段火运行方式,启动/小火/大火/关闭模式;
工艺控制模式:可以根据工艺的要求,通过预先设定风机变频器的工作模式来改变燃烧的情况,即多段火可变模式,启动/小火/大火/**/**停止;
设备箱体内的阀门不得随意调节或关阀,如需改变用途或调整功率,需由供应商技术人员在场;
操作维护
本设备在使用过程中应有专人负责,做好排次的交接工作;
主阀:设备前端的主阀必须由车间负责管理,只有当需要设备待机时才能开启;非连续工作的下班,节假日时间应保持关闭装态,并作好开、关记录;
运行操作:当设备处于待机状态后交由当班的操作人员,操作人员必须是通过培训已掌握设备运行的人员,未经培训或不合格的人员决对不能操作本设备;
紧急安全切断;当设备发生机械紧急安全功断后,操作人员不能自已处理,必须上报车间负责人员,以及设备科管理人员,由设备科管理人员开启手动复位开关后再运行,事情应查情原因并记录、上报等;非机械安全功断的可由当班人员自行重启,但最多重启次数为2次,超过2次以下的要求上报,并按第一种情况处理;
变频器的运行调节:M300是通过调节变频器的工作模式来实现控制燃烧的工况及时间的,所以变频器的工作模试由车间负责人,设备科以及技术部共同研究确定后再进行调整的,当班操作人员不得对其进行调节;所有调节都必须设定密码保护,密码交由设备科负责人员保进行保管;
日常维护:
进风过滤棉需要定期更换或清洗:定期(每周)检查风机过滤器外罩的过滤棉,由车间负责人根据情况决定更换或清洗;
定期检查压力表(每月),每月检查一次压力表指针读数是否准确;如发现在零位不准时需手动调校;
每3个月检查控制箱是否积尘:本设备由于变频器带有散热风扇,可能造成表制箱内通风积尘,如发现各尘需要及时清扫;
每年对设备进行检修一次:由上海昂步热能设备有限公司每年对设备进行一次检查;
